
Regulator nadrzędny - instrukcja obsługi
Regulator nadrzędny jest obok regulatora przepływów częścią szafy nadrzędnej.
Szafa nadrzędna posiada dwa podstawowe tryby pracy: pracę w sezonie letnim oraz pracę w sezonie grzewczym. Wyboru jednego z tych trybów dokonuje się przy pomocy przełącznika na szafie. Prawidłowe ustawienie trybu pracy jest bardzo istotne, gdyż informacja ta przesyłana jest również do innych regulatorów (np. do regulatora przepływu, regulatorów odpływu) i w zależności od niej wybierane są różne algorytmy sterowania.
Praca regulatora
Podstawowym zadaniem sterownika nadrzędnego jest regulacja mocą ciepłowni. Sterownik nadrzędny może pracować wg jednego z dwóch algorytmów (w zależności od wyboru dokonanego na parametrze programowalnym nr 60) - algorytmu sterowania temperaturą wody wlotowej kotłów, w którym do regulacji mocą kotłów wykorzystywana jest pompa zmieszania gorącego lub algorytmu cyfrowego sterowania kotłów, w którym wyliczona moc jest przekazywana do kotłów za pośrednictwem serwera systemu SZARP.
Sposób wyliczania mocy odniesienia i widełek mocy
Moc odniesienia Qobl jest wyliczana na podstawie wyznaczonej temperatury odniesienia Tod (funkcja nr 00), aktualnej temperatury powrotów z sieci Tpow (pierwsze okienko na panelu wyświetlaczy) oraz przepływu w sieci (funkcja nr 30), przy czym do obliczeń brana jest średnia wartość przepływu z ostatniej godziny Gc1h.
Moc odniesienia każdego z odpływów wyliczana jest według następującego wzoru:
| Qobl = Wydnsc(Tod - Tpow, Gc) | (1.1) |
gdzie:
Funkcja Wydnsc() została zdefiniowana w następujący sposób:
|
(1.2) |
Temperatura odniesienia To jest wyliczana na podstawie temperatury sterującej Tste, temperatury normalnej Tnor oraz programowalnego współczynnika przewidywalności k.
Temperatura odniesienia To jest wyliczana w dwóch krokach - najpierw wyliczane są jej dwie składowe:
gdzie:
![]() |
(1.3) |
Programowalna wartość KTwy/Tod_kor (funkcja 35) umożliwia przesunięcie ("podniesienie" lub "opuszczenie") całej charakterystyki.
Ostatecznie temperatura odniesienia To jest wyliczana wg wzoru:
| Tod = Tono + (Tost - Tono) * k_przew, | (1.4) |
gdzie:
Głównym zadaniem regulatora nadrzędnego jest utrzymanie mocy ciepłowni wewnątrz widełek mocy.
Widełki mocy ciepłowni są wyznaczone w odmienny sposób dla sezonu letniego i zimowego. W sezonie letnim wartość ta wyliczana jest w następujący sposób (tylko, gdy regulator pracuje w trybie pracy w synchronizacji - w przeciwnym wypadku widełki nie są liczone):
1. W momencie startu sterownika, gdy nie ma jeszcze wszystkich danych:
| Qmin[MW] = Qwy_od - d_tx_Qwy * Qwy_od | (1.5) |
| Qmax[MW] = Qwy_od + d_tx_Qwy * Qwy_od | (1.6) |
gdzie:
2. W czasie normalnej pracy sterownika:
| corr_Q[MW] = (Twy24h[°C] - Twy_od[°C]) * Qc24h[MW] * 1/4[°C/%] * 1[%] | (1.7) |
| Qmin[MW] = Qc24h[MW] - Qc24h[MW] * 10[%] - corr_Q[MW] | (1.8) |
| Qmax[MW] = Qc24h[MW] + Qc24h[MW] * 10[%] - corr_Q[MW] | (1.9) |
gdzie:
Wzór 1.7 można zinterpretować następująco: na każde 4°C odchyłki średniodobowej temperatury wyjściowej Twy korekta corr_Q przekłada się na 1% mocy. Wartość minimalna Qmin (wzór 1.8) i maksymalna Qmax (wzór 1.9) mocy powstaje przez odpowiednio odjęcie lub dodanie 10% tej mocy oraz w obu przypadkach odjęcie korekty corr_Q.
W sezonie zimowym widełki wynoszą:
| Qmin[MW] = Qobl - 0,5 MW | (1.10) |
| Qmax[MW] = Qobl + 0,5 MW | (1.11) |
gdzie:
W zależności od wartości zaprogramowanej na funkcji nr 60 - sterowanie mocą może być realizowane wg dwóch różnych algorytmów.
Praca wg algorytmu z cyfrowym przesyłaniem zadanej mocy do kotłów.
Aby aktywować ten tryb pracy należy na parametrze programowalnym nr 60 wpisać wartość "0", w celu poprawnej współpracy ze sterownikami kotłów należy również zaprogramować wartość "0" na parametrze programowalnym nr 93 w sterownikach kotłów.
Algorytm wyliczania współczynnika Kpmk do korekcji mocy kotłów
Pierwszym krokiem jest wyliczenie korekty mocy dla kotłów wg następującego wzoru:
|
(1.12) |
gdzie:
Regulator nadrzędny rozpoznaje czy kocioł pracuje czy nie na podstawie jego mocy rzeczywistej - za wartość graniczną przyjęto 0,25MW w przypadku kotła WR-10 i 0,1MW w przypadku kotła WR-5.
Jak widać, na wartość Kpmk składają się dwa czynniki: pierwszy (Qobl / Qodnsum) określa jaki jest stosunek zapotrzebowania na moc ciepłowni do sumy zaprogramowanych mocy kotłów. Jeżeli stosunek ten wynosi 100% - oznacza, to, że aktualnie zaprogramowana moc na wszystkich kotłach jest równa aktualnemu zapotrzebowaniu na moc ciepłowni Qobl. Jeżeli wynosiłby 200% - oznaczałoby to, że suma zaprogramowanych mocy kotłów jest o połowę za mała w stosunku do zapotrzebowania na moc Qobl, a zatem sterownik nadrzędny będzie musiał wysłać do kotłów informację o tym, że muszą one pracować z mocą równą 200% mocy zaprogramowanej. Ponieważ jednak moc ciepłowni jest zawsze mniejsza od sumy mocy wszystkich kotłów (ze względu na potrzeby własne ciepłowni) - stąd potrzebny jest drugi czynnik (Qobl / Qc1h), który wskazuje jaki jest stosunek mocy odniesienia do rzeczywistej mocy ciepłowni, czyli uwzględnia wydatek mocy na potrzeby własne.
Tak wyliczony współczynnik korekty mocy Kpmk jest następnie wysyłany przez sterownik nadrzędny do wszystkich kotłów, które wyliczają swoją moc odniesienia przemnażając zaprogramowaną moc zadaną przez Kpmk.
Przy tym algorytmie należy jeszcze zwrócić uwagę na dwie rzeczy:
Przykład
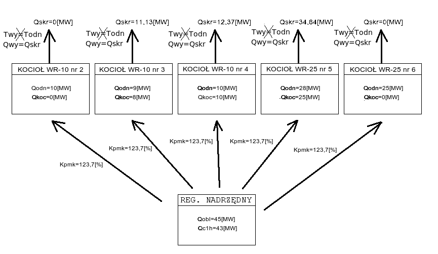
Przykład pochodzi z MPEC Tarnowskie Góry, ale jest uniwersalny dla wszystkich systemów ciepłowniczych, w których jest zaimplementowany opisywany algorytm.
Załóżmy, że obecnie na ciepłowni pracują kotły:
WR-10 nr 2 z zaprogramowaną wydajnością Qodn = 10[MW] i aktualną wydajnością Qkoc = 0[MW]
WR-10 nr 3 z zaprogramowaną wydajnością Qodn = 9[MW] i aktualną wydajnością Qkoc = 8[MW]
WR-10 nr 4 z zaprogramowaną wydajnością Qodn = 10[MW] i aktualną wydajnością Qkoc = 10[MW]
WR-25 nr 5 z zaprogramowaną wydajnością Qodn = 28[MW] i aktualną wydajnością Qkoc = 25[MW]
WR-25 nr 6 z zaprogramowaną wydajnością Qodn = 25[MW] i aktualną wydajnością Qkoc = 0[MW]
Moc obliczeniowa Qobl = 45[MW], natomiast moc ciepłowni z ostatniej godziny Qc1h = 43[MW]. Wówczas korzystając ze wzoru na Kpmk, możemy obliczyć jego wartość:
|
(1.13) |
Na poniższym schemacie przedstawiono zespół kotłów pracujących według omawianego algorytmu zgodnie z powyższymi założeniami:
![]() |
(1.14) |
Poniższy (rzeczywisty) wykres pokazuje przykładowe zmiany współczynnika Kpmk w ciągu doby. Współczynnik rośnie, gdy "podnoszą się" widełki mocy (miejsce oznaczone 2), co pociąga za sobą wzrost mocy ciepłowni, a spada, gdy widełki mocy obniżają się (miejsce oznaczone 1).
![]() |
(1.15) |
W tym trybie pracy oprócz wyliczania współczynnika Kpmk sterownik nadrzędny utrzymuje zadaną temperaturę w kolektorze przed kotłami (programowana i wyświetlana na funkcji nr 65). Do regulacji temperaturą w kolektorze przed kotłami jest wykorzystywana pompa zmieszania gorącego, okres regulacji wynosi 9 minut, a skok wysterowania falownika pompy - 0,1%. Sterowanie pompami PZG na utrzymanie temperatury przed kotłami jest przedstawione na poniższym (rzeczywistym) wykresie:
|
(1.16) |
Jak widać - w sytuacji oznaczonej cyfrą 2 - gdy temperatura przed kotłami różni się od zadanej o nie więcej niż jeden 1°C - wysterowanie falownika nie zmienia się. Gdy temperatura jest jest za wysoka (sytuacja 3) - wysterowanie falownika spada, a gdy temperatura jest za niska (sytuacja 1) - wysterowanie falownika rośnie. Jak również można zauważyć - zmiany wysterowania falownika odbywają się bardzo powoli.
Praca wg algorytmu ze sterowaniem mocą kotłów za pośrednictwem pompy zmieszania gorącego
Aby aktywować ten tryb pracy należy na parametrze programowalnym nr 60 wpisać wartość "1", w celu poprawnej współpracy ze sterownikami kotłów należy również zaprogramować wartość "1" na parametrze programowalnym nr 93 w sterownikach kotłów.
Sterowanie mocą ciepłowni odbywa się w tym trybie pracy poprzez zmiany wysterowania falownika pompy zmieszania gorącego - a zatem poprzez zmiany temperatury w kolektorze przed kotłami.
Sterowanie przy pomocy przepływu zmieszania gorącego opiera się na tym, że sterowniki kotłów utrzymują w tym trybie pracy stałą temperaturę wody za kotłami - co wobec stałego przepływu przez kotły powoduje, że na moc ciepłowni można wpływać przy pomocy zmian temperatury wody przed kotłami - a tą można regulować właśnie poprzez zmianę przepływu zmieszania gorącego.
Sterowanie pompami zmieszania gorącego PZG na utrzymanie mocy ciepłowni przedstawiono na poniższym wykresie:
|
(1.17) |
W sytuacji 3 - wzrasta zapotrzebowanie na moc ciepłowni (widełki mocy "podnoszą się"), wysterowanie pomp zmieszania gorącego spada - co powoduje wzrost mocy ciepłowni; w sytuacji 2 - zapotrzebowanie na moc stabilizuje się i wysterowanie pomp pozostaje stałe; sytuacja 1 jest odwrotna do 3 - widełki mocy "opadają", wysterowanie falownika rośnie - co powoduje spadek wydajności ciepłowni.
Współczynnik dyspozycji.
Algorytm wyliczania współczynnika dyspozycji
Współczynnik dyspozycji Wd jest wykorzystywany do stabilizacji ciśnienia dyspozycyjnego przez regulatory odpływów. Na jego wartość składają się dwie składowe: składowa pochodząca od temperatury sterującej Tste oraz składowa pochodząca od temperatury normalnej Tnor. Każda z nich jest obliczana przy użyciu funkcji get_wsp_pdysp.
Współczynnik dyspozycji jest wykorzystywany do stabilizacji ciśnienia dyspozycyjnego przez regulatory odpływów.
Jest to funkcja zdefiniowana w następujący sposób:
gdzie:
tx_wsp_pdysp - zadana wartość dla mnożnika ciśnienia dyspozycyjnego przy temperaturze +12°C (funkcja 12).
Tak więc funkcja get_wsp_pdysp dla temperatur (będących parametrem funkcji) większych bądź równych 6°C jest zdefiniowana jako:
|
(1.18) |
W pierwszym kroku wyliczane są składowe współczynnika dyspozycji:
gdzie:
Po wyliczeniu składowych w ten sposób ostateczna wartość współczynnika dyspozycji Wd wyliczana jest ze wzoru:
|
(1.19) |
Tryby pracy regulatora oraz przełączanie między nimi
Regulator może pracować w jednym z trzech trybów pracy, które są wybierane przy pomocy trójpozycyjnego przełącznika. Dostępne są następujące tryby pracy:
Przełączanie z trybu pracy ręcznej do trybu synchronizacji jest kłopotliwym przełączeniem. W trybie synchronizacji regulator powiela sygnał z wejścia analogowego na wyjście prądowe, a w trybie pracy ręcznej jest elektrycznie odcięty od sygnałów z zadajników, dlatego też, zanim regulator zacznie prawidłowo powtarzać sygnał do falowników, musi go dokładnie zmierzyć. Z uwagi na filtracje przeciwzakłóceniowe dokładny pomiar sygnału prądowego z zadajnika zajmuje kilka sekund od momentu jego elektrycznego podłączenia do regulatora, które ma miejsce w tym przełączeniu. W przypadku źle zaprogramowanych falowników (jeśli zamiast lotnego startu mają ustawiony start po całkowitym zatrzymaniu) lub zaprogramowanego zbyt krótkiego czasu zwalniania (poniżej 10 sekund) przy zaniku prądowego sygnału sterującego, przełączenie to może nawet doprowadzić do chwilowego odstawienia falowników. Wówczas należy natychmiast załączyć je ponownie. Przełączenie to nie wymaga dodatkowych operacji.
Przełączanie z trybu synchronizacji do trybu pracy ręcznej jest operacją nie wymagającą żadnych dodatkowych czynności. Przełączenie inaczej niż w powyższym przypadku praktycznie nie powoduje zaniku sygnału sterującego wysyłanego do falowników - elektryczne odcięcie sterownika z obwodu regulacji odbywa się na tyle szybko, że pozostaje właściwie niezauważone przez falowniki.
Przełączanie z trybu synchronizacji do trybu pracy automatycznej może wiązać się z gwałtowną zmianą wysterowania falowników pomp poprzecznych i obiegowych, gdy zadane wartości wysterowań nie są prawidłowo ustawione. Aby przełączenie było łagodne, należy sprawdzić poprawność wszystkich parametrów jeszcze w trybie synchronizacji.
Asysta przy zdalnej zmianie programu regulatora
Część parametrów takich, jak zakresy przyrządów pomiarowych oraz konfiguracje programu takie, jak kolejność wyświetlania parametrów, niektóre progi zapalania lampek alarmowych itp. są trwale zakodowane w programie sterownika. Nie można tego zmienić z poziomu obsługi (programowania parametrów stałych czy paczek czasowych), ponieważ są to zbyt newralgiczne dla działania regulatora wielkości. Takie zmiany występują stosunkowo rzadko. Zmiana programu regulatora zwykle prowadzona jest bezpośrednio przez pracowników firmy Praterm. Polega ona na połączenie notebooka kablem modemowym do RS232/0 sterownika i uruchomienie na notebooku odpowiedniego programu. Ta operacja jednak może też zostać przeprowadzona z wykorzystaniem serwera SZARP, który w normalnej pracy jest podłączony przez RS232/0 do sterownika w celu zbierania i rejestracji danych. Pracownicy firmy Praterm mogą zdalnie - z wykorzystaniem Internetu - na serwerze SZARP uruchomić program do zmiany programu regulatora, fizycznie nie będąc przy sterowniku. Dzięki temu przy ewentualnej konieczności zmiany programu (np. po wymianie uszkodzonego przetwornika pomiarowego na nowy o innym zakresie) możliwa jest szybka operacja zmiany, bez konieczności przyjazdu na miejsce. Zdalna zmiana programu regulatora wymaga pomocy pracowników obsługi znajdującej się bezpośrednio przy sterowniku:
Znaczenie poszczególnych funkcji
Wyświetlacz stały [TEMPERATURA WYJ] - temperatura wyjściowa CO [°C] - Pomiar z czujnika Pt100, zakres przetwarzania 0..200°C, wejście 10.
00 - temperatura wyjściowa odniesienia [°C] - Temperatura wyjściowa odniesienia. W sezonie zimowym wyliczana na podstawie temp. zewnętrznej, w sezonie letnim - programowana na funkcji 00.
01 - temperatura w kolektorze za kotłami [°C] - Pomiar - czujnik Pt100, zakres przetwarzania 0..200°C.
02 - temperatura zewnętrzna [°C] - Pomiar - czujnik Pt100, zakres przetwarzania -30..70°C.
03 - temperatura zewnętrzna na słońcu [°C] - Pomiar - czujnik Pt100, zakres przetwarzania -30..70°C.
04 - wysterowanie falownika pompy mieszania gorącego [%] - Przedstawia aktualne wysterowanie falownika pompy mieszającej
05 - wysterowanie falownika p. mieszania gorącego z zadajnika [%] - Sygnał prądowy
10 - temperatura normalna (średnia 24h) [°C] - Arytmetyczna średnia krocząca z temperatury zewnętrznej z ostatnich 24 godzin. Jest ona uaktualniana co jedną godzinę
11 - temperatura sterująca [°C] - jest to skorygowana temperatura "normalna" (funkcja 10) wykorzystywana do obliczenia mocy odniesienia; na wielkość korekty wpływ mają: temperatura zewnętrzna na słońcu (funkcja 03), współczynnik wpływu słońca (funkcja 91), prędkość wiatru (funkcja 70), współczynnik wpływu wiatru (funkcja 92), sumaryczna korekta temperatury zewnętrznej (funkcja 86); jest wykorzystywana do sterowania tylko w zimie.
12 - zadany mnożnik ciśnienia dyspozycyjnego przy temperaturze +12°C [%] - służy do wyliczenia współczynnika dyspozycji z zależności od temperatury zewnętrznej.
13 - wartość dla mnożnika ciśnienia dyspozycyjnego przy aktualnej temperaturze [%] - wartość wyliczana na podstawie temperatury zewnętrznej i sterującej.
15 - średnia godzinna temperatura wyjściowa [°C]
20 - moc minimalna [MW] - Dolna wartość widełek mocy (moc odniesienia pomniejszona o 4MW); ma znaczenie tylko w zimie.
21 - moc ciepłowni [MW] - Aktualna moc ciepłowni policzona z ostatnich dziesięciu minut na podstawie temperatury wyjściowej (wartość wyświetlana na wyświetlaczu stałym), powrotnej (wartość wyświetlana na pozycji 1 panelu wyświetlaczy) oraz przepływu ciepłowni (wartość wyświetlana na pozycji 3 panelu wyświetlaczy).
22 - moc maksymalna [MW] - Górna wartość widełek mocy (moc odniesienia powiększona o 4MW); ma znaczenie tylko w zimie.
23 - moc obliczeniowa wynikająca z przepływu i temperatury sterującej [MW] - liczona jako suma mocy obliczeniowych miasta i małego obiegu
24 - moc obliczeniowa wynikająca z przepływu i temperatury sterującej [MW] - Jest to suma maksymalnych mocy pochodzących od poszczególnych sterowników kotłów
25 - moc deficytowa [MW] - Jest obliczona jako różnica mocy odniesienia oraz aktualnej mocy ciepłowni(funkcja 21); wyświetlana jest średnia krocząca z ostatniej doby
25 - moc deficytowa [MW] - suma mocy maksymalnych wszystkich kotłów
30 - przepływ systemu [t/h] - Aktualny przepływ ciepłowni
31 - przepływ systemu (wartość średnia 3-minutowa) [t/h] - Uśredniony przepływ ciepłowni z ostatnich trzech minut.
35 - korekta temperatury odniesienia [°C] - wartość programowana na funkcji 45 - pozwala to wprowadzić dodatkową korektę do wyliczanej temperatury odniesienia na sieć
36 - średnia dobowa temperatura wyjściowa [°C] - średnia krocząca temperatury wyjściowej na sieć z ostatnich 24h
37 - średnia dobowa temperatura wyjściowa odniesienia [°C] - średnia krocząca temperatury wyjściowej odniesienia na sieć z ostatnich 24h
38 - różnica Twy24h - Twy_od24h (f. 36 - 37) [°C] - różnica funkcji 36 i 37
40 - stan analizy kotłów [-]
42 - predkość wiatru [m/s] - Aktualna wartość prędkości wiatru (parametr pobierany z komputera).
45 - zadana moc w sezonie letnim [MW] - używana w pracy ręcznej i synchronizacji.
50 - przepływ odniesienia mieszania gorącego [t/h]
51 - przepływ mieszania gorącego [t/h]
60 - numer algorytmu (0-nowy, 1-stary) - wartość programowana, służy do wyboru jednego z dwóch dostępnych algorytmów pracy ("0" - nowy algorytm z cyfrowym przesyłaniem zadanej mocy do kotłów, "1" - stary algorytm - ze sterowaniem mocą ciepłowni za pośrednictwem pompy zmieszania gorącego);
65 - zadana temperatura przed kotłami [°C] - Wartość programowana na funkcji nr 40 - zadana temperatura w kolektorze przed kotłami do utrzymania; ma znaczenie tylko podczas pracy w tzw. nowym algorytmie sterującym (na funkcji nr 60 wartość 0)
66 - aktualna temperatura przed kotłami [°C] - temperatura w kolektorze przed kotłami; ponieważ brak odpowiedniego czujnika pomiarowego - jaką tą wartość przyjmuje się temperaturę przed kotłem pracującym z najwyższą mocą; jest to wartość przesyłana cyfrowo z regulatorów kotłów
86 - sumaryczna korekta [°C] - korekta do temperatury sterującej pochodząca od temperatury zewnętrznej mająca na celu uwzględnienie tendencji zmian temperatury zewnętrznej, wyliczana w następujący sposób:
corr = Tz3h - Tz24h + Tz3h - Tz_l3h + Tz6h - Tz_l6h + Tz12h - Tz_l12h + Tz24h - Tz_l24h, gdzie:
Tzxh - średnia temp. zewnętrzna z ostatnich x godzin [°C]
Tz_lxh - średnia temp. zewnętrzna z ostatnich x godzin z poprzedniej doby [°C]
90 - temperatura zewnętrzna przy starcie sterownika [°C] - Parametr programowalny na funkcji 90, który jest podstawiany do wszystkich wartości średnich temperatur zewnętrznych, gdy sterownik nie posiada jeszcze rzeczywistych temperatur średnich niezbędnych do wyliczenia korekt temp. sterującej. Dlatego też po każdorazowym przeprogramowaniu sterownika jako temperaturę "startu" należy ustawić wartość temperatury sterującej (funkcja 11) bezpośrednio sprzed programowania.
91 - współczynnik wpływu słońca [-] - Parametr programowalny na funkcji 91 ustalający w jakim stopniu pomiar temperatury "na słońcu" wpływa na temp. sterującą.
92 - współczynnik wpływu wiatru [-] - Parametr programowalny na funkcji 92 ustalający w jakim stopniu prędkość wiatru wpływa na temp. sterującą.
94 - współczynnik przewidywalności - określa wpływ temperatury normalnej i temperatury sterującej na temperaturę odniesienia oraz współczynnik dyspozycji.
97 - Stan wejść logicznych 1-4 - Na poszczególnych pozycjach wyświetlacza pokazywane są stany wejść logicznych: zwarte = "1", rozwarte = "0". Pozycje liczone są od lewej strony: pierwsza cyfra pokazuje stan wejścia logicznego nr 1, druga stan wejścia logicznego nr 2, itd.
98 - Stan wejść logicznych 5-8 - Podobnie jak funkcja 97, ale dla wejść 5-8
99 - Stan wejść logicznych 5-8 - umożliwia dostęp do parametrów programowalnych.
Panel wyświetlaczy nr 2, pozycja na wyświetlaczu: 1 - temperatura powrotna - Pomiar z czujnika Pt100, zakres przetwarzania 0..200°C, wejście 9 .
Panel wyświetlaczy nr 2, pozycja na wyświetlaczu: 2 - temperatura zewnętrzna - Pomiar - czujnik Pt100, zakres przetwarzania -30..70°C.
Panel wyświetlaczy nr 2, pozycja na wyświetlaczu: 3 - przepływ systemu - - Aktualny przepływ ciepłowni.
Panel wyświetlaczy nr 2, pozycja na wyświetlaczu: 4 - wydajność ciepłowni z ostatnich 10 minut - Aktualna moc ciepłowni policzona z ostatnich dziesięciu minut na podstawie temperatury wyjściowej (wartość wyświetlana na wyświetlaczu stałym), powrotnej (wartość wyświetlana na pozycji 1 panelu wyświetlaczy) oraz przepływu ciepłowni (wartość wyświetlana na pozycji 3 panelu wyświetlaczy).
Wartości wyświetlane
| numer | opis |
| stały wyświetlacz | temperatura wyjściowa CO [°C] |
| nE | Wersja pamięci EPROM: 2313 |
| nP | Wersja programu technologicznego: 3049 |
| 00 | temperatura wyjściowa odniesienia [°C] |
| 01 | temperatura w kolektorze za kotłami [°C] |
| 02 | temperatura zewnętrzna [°C] |
| 03 | temperatura zewnętrzna na słońcu [°C] |
| 04 | wysterowanie falownika pompy mieszania gorącego [%] |
| 05 | wysterowanie falownika p. mieszania gorącego z zadajnika [%] |
| 10 | temperatura normalna (średnia 24h) [°C] |
| 11 | temperatura sterująca [°C] |
| 12 | zadany mnożnik ciśnienia dyspozycyjnego przy temperaturze +12°C [%] |
| 13 | wartość dla mnożnika ciśnienia dyspozycyjnego przy aktualnej temperaturze [%] |
| 14 | temperatura w kolektorze przed kotłami [°C] |
| 15 | średnia godzinna temperatura wyjściowa [°C] |
| 20 | moc minimalna [MW] |
| 21 | moc ciepłowni [MW] |
| 22 | moc maksymalna [MW] |
| 23 | moc obliczeniowa wynikająca z przepływu i temperatury sterującej [MW] |
| 25 | moc deficytowa [MW] |
| 26 | moc maksymalna kotłów [MW] |
| 30 | przepływ systemu [t/h] |
| 31 | przepływ systemu (wartość średnia 3-minutowa) [t/h] |
| 35 | korekta temperatury odniesienia [°C] |
| 36 | średnia dobowa temperatura wyjściowa [°C] |
| 37 | średnia dobowa temperatura wyjściowa odniesienia [°C] |
| 38 | różnica Twy24h - Twy_od24h (f. 36 - 37) [°C] |
| 40 | stan analizy kotłów [-] |
| 42 | predkość wiatru [m/s] |
| 45 | zadana moc w sezonie letnim [MW] |
| 50 | przepływ odniesienia mieszania gorącego [t/h] |
| 51 | przepływ mieszania gorącego [t/h] |
| 60 | numer algorytmu (0-nowy, 1-stary) |
| 65 | zadana temperatura przed kotłami [°C] |
| 66 | aktualna temperatura przed kotłami [°C] |
| 86 | sumaryczna korekta [°C] |
| 90 | temperatura zewnętrzna przy starcie sterownika [°C] |
| 91 | współczynnik wpływu słońca [-] |
| 92 | współczynnik wpływu wiatru [-] |
| 94 | współczynnik przewidywalności |
| 97 | Stan wejść logicznych 1-4 |
| 98 | Stan wejść logicznych 5-8 |
Panele wyświetlaczy
| temperatura powrotna | temperatura zewnętrzna |
| przepływ systemu | wydajność ciepłowni z ostatnich 10 minut |
Wartości stałe
| numer | minimalna wartość | maksymalna wartość | domyślna wartość | opis |
| 00 | 60 | 140 | 62 | temperatura wyjściowa odniesienia programowana tylko w sezonie letnim |
| 12 | 0 | 100 | 70 | zadana wartość mnożnika ciśnienia dyspozycyjnego przy temperaturze +12°C |
| 35 | -10,0 | 10,0 | 2,0 | korekta do temperatury odniesienia [°C] |
| 42 | 1,00 | 7,50 | 1,80 | zadana moc w sezonie letnim w pracy recznej/synchronizacji |
| 60 | 0 | 1 | 0 | nr algorytmu (0-nowy, 1-stary) |
| 65 | 40,0 | 110,0 | 100,0 | zadana temperatura przed kotłami [°C] |
| 90 | -20,0 | 20,0 | -2,3 | temperatura zewnętrzna przy starcie sterownika |
| 91 | 0,0 | 1,0 | 0,0 | współczynnik wpływu słońca |
| 92 | 0,0 | 1,0 | 0,0 | współczynnik wpływu wiatru |
| 94 | 0 | 100 | 50 | współczynnik przewidywalności |
| 99 | 0 | 9999 | 0 | kod dostępu do parametrów programowalnych |
Wejścia analogowe
| numer | opis |
| 01 | przepływ ciepłowni (4..20mA) |
| 02 | przepływ mieszania gorącego (4..20mA) |
| 03 | rezerwa (4..20mA) |
| 04 | rezerwa (4..20mA) |
| 05 | zadajnik prądowy falownika pompy (4..20mA) |
| 06 | rezerwa (4..20mA) |
| 07 | rezerwa (0..200°C) |
| 08 | temperatura wody w kolektorze za kotłami (0..200°C) |
| 09 | temperatura wody powracającej z sieci (0..200°C) |
| 10 | temperatura wody wyjściowej do sieci (0..200°C) |
| 11 | temperatura zewnętrzna na słońcu (-30..70°C) |
| 12 | temperatura zewnętrzna (-30..70°C) |
Wejścia logiczne
| numer | opis |
| 01 | praca automatyczna |
| 02 | synchronizacja |
| 03 | sezon zimowy |
| 04 | rezerwa |
| 05 | rezerwa |
| 06 | rezerwa |
| 07 | test sygnalizacji |
| 08 | kasowanie awarii |
Wyjścia analogowe
| numer | opis |
| 01 | wysterowanie falownika pompy mieszania gorącego |
| 02 | rezerwa |
| 03 | rezerwa |
Wyjścia przekaźnikowe
| numer | opis |
| 01 | praca automatyczna |
| 02 | rezerwa |
| 03 | rezerwa |
| 04 | rezerwa |
| 05 | rezerwa |
| 06 | sygnalizacja transmisji z komputera |
| 07 | sygnalizacja regulacji |
| 08 | średnia dobowa temperatura na sieć w normie |
| 09 | sygnalizacja braku transmisji |
| 10 | "ocieplenie" |
| 11 | koniec zakresu regulacji przepływem mieszania |
| 12 | ochlodzenie |
| 13 | rezerwa |
| 14 | rezerwa |
| 15 | rezerwa |
| 16 | buczek |
| 17 | rezerwa |
Instrukcja obsługi regulatora Z-Elektronik
Instrukcja obsługi panelu blokad
Deklaracja zgodności CE regulatora Z-Elektronik
Automatically generated by DOCGEN on 2026.05.09 03:21:02
based on /var/szarp/programy/trunk/miedzyrz/sterow/2313/1001/siecwyk.c